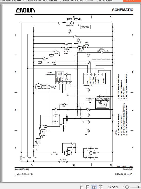
Crown PE 3000 Electrical & Hydraulic Schematic
Size : 6.24 MB
Document: Electrical & Hydraulic Schematic
Machine: Pallet Truck Forklift
Machine Model: PE 3000
Content:
HYD-6535-050.pdf
Lube and adj M1.0-04.0-001.pdf
Lube and adj M1.0-6435-001.pdf
Resistor 6A132473.pdf
Resistor 6A202946.pdf
Resistor 6A999999.pdf
Transistor 6A203155.pdf
Transistor 6A999999.pdf
Troubleshooting Curtis M4.2-6535-400.pdf
Troubleshooting Sevcon M4.2-06.5-420.pdf
Tune up Curtis M4.2-06.5-210.pdf
Tune up Sevcon M4.2-06.5-200.pdf
#More Product: Crown Forklift Operators, Parts & Service Manual



