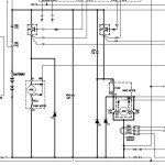
Daewoo BR10S-2 to BR18S-2 Electric Schematic SB2118E02
Size: 0.19 MB
Machine: Forklift
Machine Model: BR10S-2 BR13S-2 BR15S-2 BR18S-2
Pages: 1 Page
Part Number: SB2118E02
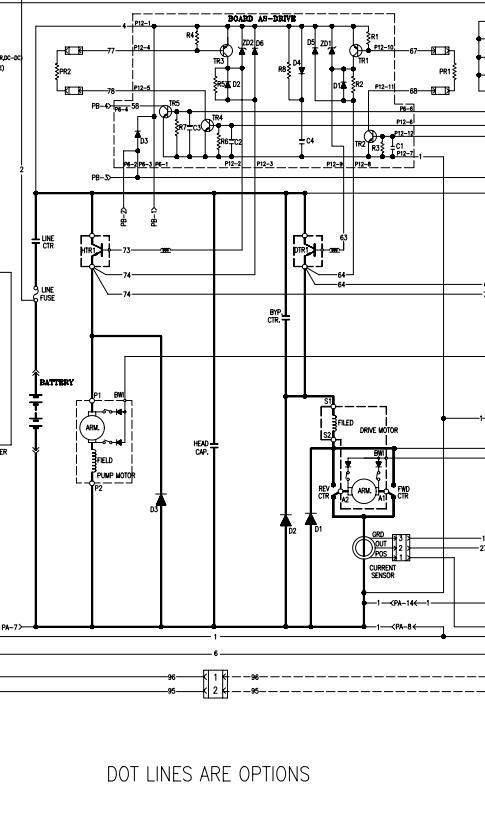
Daewoo BR10S-2 to BR18S-2 Electric Schematic SB2118E02
Size: 0.19 MB
Machine: Forklift
Machine Model: BR10S-2 BR13S-2 BR15S-2 BR18S-2
Pages: 1 Page
Part Number: SB2118E02


