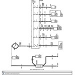
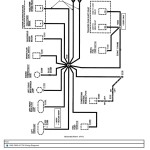
Ford Truck F650 F750 Electrical Wiring Diagrams 1999
Size: 32.2 MB
Format: PDF
Language: English
Brand: Ford
Machine: Truck
Document: Electrical Wiring Diagrams
Model Machine:
Ford F650 Truck
Ford F750 Truck
Detail Content:
Ac & Heater
Air Bags
Anti-Lock Brakes
Back-Up Lamps
Charging System
Cigar Lighter & Horn
Courtesy Lamps
Daytime Running Lamps
Electric Shift Control
Electronic Engine Controls
Exterior Lamps
Grounds
Hazard Lamps
Headlamps
Heater
Ignition System
Instrument Cluster
Instrument Illumination
Multiplex Communication Network
Overhead Console
Power Distribution
Power Door Locks
Power Mirrors
Power Seats
Power Windows
Radio
Remote Keyless Entry
Shift Lock
Speed Control
Starting System
Stop Lamps
Trailer Camper Adapter
Transmission Controls
Turn Lamps
Warning Chime
Wiper & Washer


