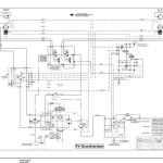
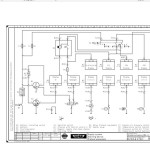
Hamm HD10(VV,VT) HD12(VV,VT) H1.71 Hydraulic Electric Diagrams
Size: 19.2 MB
Format: Word
Language: English, Deutsch
Brand: Hamm
Machine: Roller
Document: Hydraulic Electric Diagrams
Model: Hamm Roller HD10VV HD12VV HD10VT HD12VT
Serial Number: H1710001
List Content:
Hamm Roller HD10(VV,VT) HD12(VV,VT) H1.71 Electric Diagrams EN
Hamm Roller HD10(VV,VT) HD12(VV,VT) H1.71 Hydraulic Diagrams DE



