John Deere 1350 to 3650 Tractor Technical Manual TM4446
Language: English
Format: PDF
Document: Technical Manual
Machine: Tractor
Machine Model: 1350, 1550, 1850, 1950, 2250, 2450, 2650, 2850, 3350, 3650, 1750, 1850N, 2650N, 1960N
Pages: 591 Pages
Part Number: TM4446
Contents:
210 -SAFETY
220 -ENGINE
05- Radiator and viscous fan drive
10-Test
230- FUEL AND AIR INTAKE SYSTEM
05- Fuel tank, auxiliary fuel tank and water trap
10- Cold weather starting aids
15- Speed control linkage
20- Air cleaner
240- ELECTRICAL SYSTEM
05- General
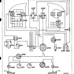
10- Electrical diagrams (without cab)
15- Circuit diagnosis (without cab)
20- Sealed-beam lighting equipment (see CTM-4459)
25- Electrical diagrams (with MC1 cab)
30- Circuit diagnosis (with MC1 cab)
35- Electrical diagrams (with SG2 cab)
40- Circuit diagnosis (with SG2 cab)
41- Electrical diagrams (with digital speed-hour meter)
42- Circuit diagnosis (with digital speed-hour meter)
45-Testing components
50- Starting motor
55- Alternator
250 -POWER TRAIN
05- Clutch operating linkages
10- Single-stage engine clutch
15- Dual-stage engine clutch
20-Hi-Lo shift unit
25- Creepe'r transmission
26- Hydrostatic creeper transmission
30 -Transmission shift linkages
35- Synchronized transmission and transmission oil pump
40- Collar shift transmission and transmission oil pumps
45 - Differential
50- Final drives
55- Independent PTO's
60- Continuous-running PTO's
65- Front PTO
70- Front wheel drive u.j. drive shaft and disk clutch
260- STEERING SYSTEM AND BRAKES
05- Hydrostatic steering
10- Power steering
15-Manual steering
20- Hydraulic brakes
25- Handbrake
30- Hydraulic trailer brake
270- HYDRAULIC SYSTEM
05- Operation and tests
10-Valves, filters, oil cooler and oil reservoir
15- Hydraulic pumps
20- Rockshaft
25- Front hitch
30- Selective control valves (spool type)
35- Selective control valves (poppet valve type)
40 - ISO breakaway couplers
45- ISO quick couplers
50- Remote cylinder
290- OPERATOR S CABS
05- Air conditioning system
10- Cab ventilation and heating system- SG2 cab
15- Cab ventilation and heating system- MC1 cab




