John Deere 1445F 1745F 1845F 2345F Tractor Technical Manual TM4481
Language: English
Format: PDF
Document: Technical Manual
Machine: Tractor
Machine Model: 1445F, 1745F, 1845F, 2345F
Pages: 205 Pages
Part Number: TM4481
Contents:
TECHNICAL DATA
MAINTENANCE
Greasing points
Oil replacement and checking
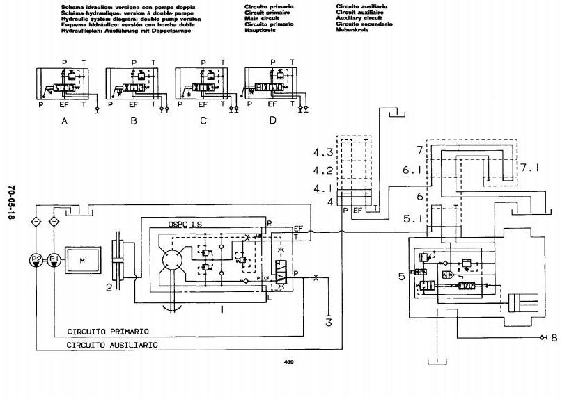
Hydraulic circuit
Cooling circuit
Fuel feed circuit
Engine air intake circuit
SPECIAL TOOLS
ENGINE
FUEL AND AIR INTAKE SYSTEM ASSEMBLIES
Electrical system
Clutch
Gearbox
Rear differential
Final drive
Power take-off
Front differential
Brakes
Hydrostatic steering system
Lifter and hydraulic circuits
Body
Axle




