John Deere 270LC Operation and Test Manual TM1667
Machine: Excavator
Machine Model: 270LC
Publication Date: 2005
Page: 667 Pages
Book Number: TM1667
The Bookmarks of John Deere 270LC Operation and Test Manual TM1667:
Foreword
Technical Information Feedback Form
General Information
Safety
General Specifications
Torque Values
Fuels and Lubricants
Operational Checkout Procedure
Operational Checkout Procedure
Engine
Theory of Operation
System Operational Checks
Diagnostic Information
Adjustments
Tests
Electrical System
System Information
System Diagrams
Sub-System Diagnostics
References
Power Train
Theory of Operation
Diagnostic Information
Adjustments
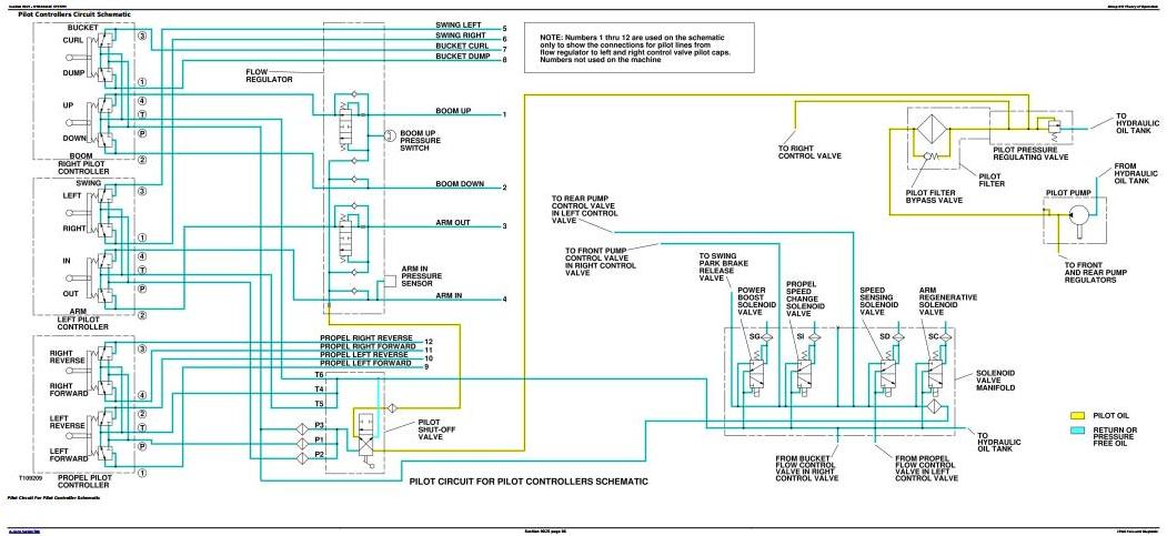
Hydraulic System
Theory of Operation
Diagnostic Information
Adjustment
Tests
Air Conditioning System
Theory of Operation
System Operational Checks
Diagnostic Information
Adjustments
Tests








