John Deere 310E Backhoe Loader Diagnostic Operation Test Manual TM1648
Language: English
Format: PDF
Document: Diagnostic Operation Test Manual
Machine: Backhoe Loader
Machine Model: 310E
Pages: 488 Pages
Part Number: TM1648
Contents:
Foreword
General Information
Safety Information
General Specifications
Torque Values
Fuels and Lubricants
Operational Checkout Procedure
Operational Checkout Procedure
ENGINE
Theory of Operation
Diagnostic Information
Adjustments
Test
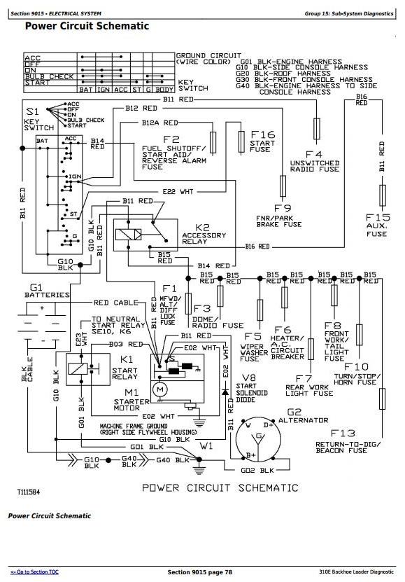
Electrical System
System Information
System Diagrams
Sub-System Diagnostics
References
POWER TRAIN
Theory of Operation
System Diagnostic Information
Adjustments
Test
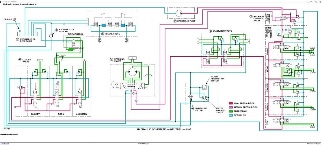
Hydraulic System
Theory of Operation
Diagnostic Information
Adjustments
Test
Heating and Air Conditioning
Theory of Operation
System Operational Checks
Diagnostic Information
Adjustments
Test




