John Deere 401C Backhoe Loader Technical Manual TM1092
Language: English
Format: PDF
Document: Technical Manual
Machine: Backhoe Loader
Machine Model: 401C
Part Number: TM1092
Page: 550 Pages
Contents:
Section 10 - GENERAL
Group 5 Specifications
Group 10 Predelivery, Delivery, and After-Sale Services
Group 15 Lubrication
Section 20 - ENGINE
Group 5 Engine Removal and Installation
Group 10 Basic Engine
Group 15 Engine Lubrication System
Group 20 Engine Cooling System
Group 25 Fuel System
Group 30 Speed Control Linkage
Group 35 Air Intake System
Group 40 Specifications and Special Tools
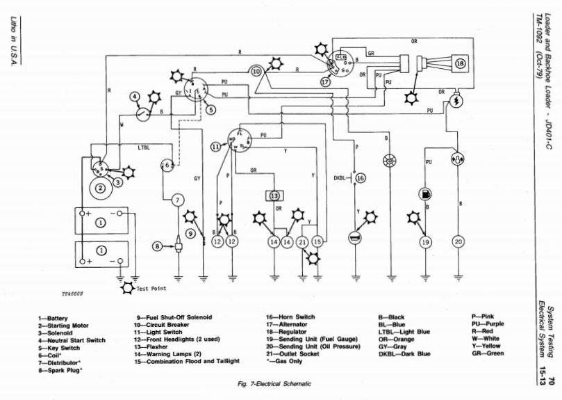
Section 30 - ELECTRICAL SYSTEM
Group 5 Batteries
Group 10 Charging System
Group 15 Starting System
Group 20 Ignition System
Group 25 Gauges and Switches
Group 30 Specifications and Special Tools
Section 40 - POWER TRAIN
Group 5 Clutch Assemblies
Group 10 Transmission
Group 15 Reverser
Group 20 Continuous Running PTO
Group 25 Differential and Parking Brake
Group 30 Final Drives
Group 35 Specifications and Special Tools
Section 50 - HYDRAULIC SYSTEM
Group 5 Transmission Pump
Group 10 Main Hydraulic Pump
Group 15 Reverser Clutch Control Valve
Group 20 Pressure Control Valve
Group 25 Steering Valve
Group 30 Brake Valve
Group 35 Loader Control Valve
Group 40 Backhoe Control Valve
Group 45 Selective Control Valve
Group 50 Rockshaft System
Group 55 Miscellaneous Hydraulic Components
Group 60 Hydraulic Cylinders
Group 61 Remote Cylinder
Group 62 9250 Backhoe Cylinders
Group 63 9250-A Backhoe Cylinders
Group 65 Specifications and Special Tools
Section 60 - MISCELLANEOUS COMPONENTS
Group 5 Front End Assembly
Group 10 Loader Frame, Boom and Bucket
Group 15 Backhoe Frame, Boom, Dipperstick and Bucket
Group 16 9250-A Backhoe Frame, Boom, Dipper stick and Bucket
Group 20 Three-Point Hitch
Group 25 Specifications and Special Tools
Section 70 - SYSTEM TESTING
Group 5 General Information
Group 10 Engine
Group 15 Electrical System
Group 20 Power Train
Group 25 Hydraulic System
Group 26 Hydraulic System (Analyzer)
Group 30 Miscellaneous Components
Group 35 Specifications and Special Tools
Section 80 - INDEX




