John Deere 5430i Self-Propelled Sprayer Diagnostic Test Manual TM402319
Language: English
Format: PDF
Document: Diagnostic Test Manual
Machine: Self-Propelled Sprayer
Machine Model: 5430i (PIN Prefix WZ or 1WZ) Chemical Application Vehicle and Demountable Crop Sprayer
Pages: 1398 Pages
Part Number: TM402319
Contents:
Diagnostic Trouble Codes (DTC)
Observable Symptoms
Engine
Air Intake and Cooling
Electrical System
Power Train
Brakes
Hydraulics
Tread Adjust
Steering
Cab - Air Conditioning and Heating
Pneumatic System
Engine
Air Intake and Cooling Systems
Electrical System
Electrical Schematics Overview
Accessing Diagnostic Codes and Addresses
Diagnostic Addresses
GS2 Display Diagnostic Information
Air Seat
Air Conditioning and Heating
Air Filter Restriction
Auxiliary Power
Boom Fold/Unfold
Boom Raise and Lower
Boom Return to Height
Boom Tilt
BoomTrac - Automatic Boom Leveling
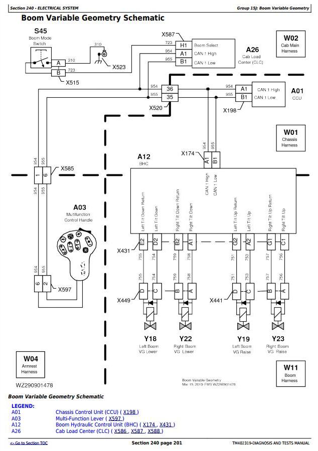
Boom Variable Geometry
CAN Bus
Charging
Dome Light
Electric Fuel Pump
Engine and Fuel Control
Engine Sensors
Fuel Level Sensor
GreenStar Display
GreenStar GPS Receiver
Horn
Hydraulic Oil Cooler Fan
Hydraulic Oil Temperature
Hydrostatic Boost
Ladder Electrical
Lights
Multi-Function Lever
Multi-Function Lever Position
Operator Presence Switch
Park (Secondary) Brake
Power Supply
Power Mirror
Radio
Slip Control
Solution Control System
Solution Pressure System
Solution Pump Oil Level
Solution Pump Speed
Solution Quick Fill System
Solution Tank Level
Solution Transfer System
Speed Range
Spray Valve Control
Starting Aid (Glow Plugs)
Starting System
AutoTrac Steering
Steering - Four-Wheel Steering
Steering - Secondary
Throttle
Trailer Brake
Tread Adjust
Wheel Speed Sensor
Wiper
Connector Information
Power Train
Brakes
Hydraulic System
Boom Fold Hydraulic System
Boom Raise Hydraulic System
Boom Tilt Hydraulic System
Boom Variable Geometry Hydraulic System
Diaphragm Solution Pump Hydraulic System
Ladder Hydraulic System
Pressure Washer Hydraulic
Quick Fill Pump Motor Hydraulic System
Tread Adjust System
Steering System
Operator`s Cab
Solution System
Pneumatic System
Service Tools




