John Deere 6103 6203 6403 6603 Tractor Diagnosis Test Service Manual TM6021
Language: English
Format: PDF
Document: Diagnosis Test Service Manual
Machine: Tractor
Machine Model: 6103 6203 6403 6603, Latin America, South Africa, Asia
Pages: 1099 Pages
Part Number: TM6021
Contents:
Foreword
General
Safety
Tractor Component Identification
Specifications
Diagnostic and Testing Procedures
Electrical System Operational Checkout
Power Train System Operational Checkout
Mechanical Front Wheel Drive System Operational Checkout
Brake System Operational Checkout
Selective Control Valve System Operational Checkout
Rockshaft System Operational Checkout
Steering Operational Checkout
Observable Symptoms
Engine Operation and Test
Fuel/Air Operation and Test
Electrical System Diagnosis and Test
Power Train Operation and Test
Mechanical Front Wheel Drive System Diagnosis and Test
Brakes System Diagnosis and Test
Hydraulic System Diagnosis and Test
Steering System Diagnosis and Test
Engine Operation And Test
Engine Diagnostics General Information
Test Procedures and Adjustments
Cooling System
4045 Engine Operation
6068 Engine Operation
Component Location
Fuel/Air Operation And Test
General Information
Test Procedures and Adjustments
Air Intake System Diagnostics
Fuel System Diagnosis 4045
Fuel System Diagnosis 6068
Component Location
Electrical System Diagnosis And Test
General Information
Air Filter Restrictor Indicator Diagnostics
Alternator and Battery Diagnostics
Engine Oil Pressure Diagnostics
Engine Coolant Temperature Diagnostics
Fuel Gauge Diagnostics
Horn Diagnostics
Hour Meter/Tachometer Diagnostics
Instrument Panel Overall Diagnostics
Lights - Flood Light Diagnostics
Lighs - Headlight and Instrument Lighting Diagnostics
Lights - Overall Light Diagnostics
Lights - Tail Lights Diagnostics
Lights - Turn Signal Diagnostics
Lights - Warning Lights Diagnostics
Manifold Heater Diagnostics
Power Distribution and Fuse Block Diagnostics
PTO Indicator Diagnostics
Bypass Start Diagnostics
Starting System Diagnostic
7-Pin Trailer Outlet Diagnostics
Circuit Code Listing
Connector Information (end views, numbers, location photos)
Connector Repair Procedures
Electrical System Operation, Test & Adjust (Cab Tractor)
Component Location
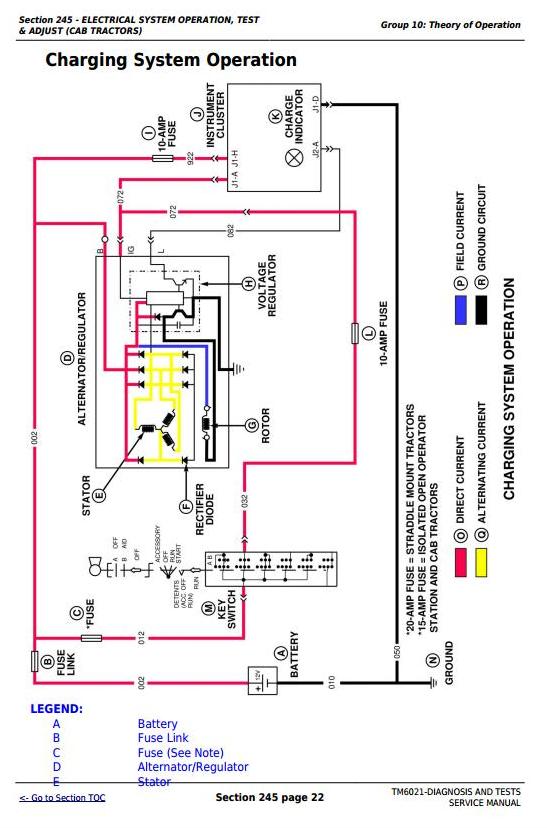
Theory of Operation
Diagnosis, Test and Adjust
Wiring Schematics
Power Train Operation And Test
General Information
Test Procedures and Adjustments
Power Train Overall
Clutch Diagnostics
Differential Diagnostics
Differential Lock Diagnostics
Final Drive Diagnostics
Transmission Power Flow Diagnostics
Top Shaft Synchronized Transmission Diagnostics
Rear PTO Diagnostics
Lube Circuit Diagnostics
Clutch Interlock
Collar Shift Transmission
Component Location
Mechanical Front Wheel Drive System Diagnosis and Test
General Information
MFWD Adjustments
MFWD Overall Diagnostics
Mechanical Front Wheel Drive Front Axle Diagnostics
MFWD Drop Gear Box
Component Location
Brakes System Diagnosis and Test
General Information
Test Procedures and Adjustments
Brake System Diagnostics
Component Location
Hydraulic System Operation And Test
General Information
Test Procedures and Adjustments
Basic Hydraulic System
Rockshaft System Diagnostics
Selective Control Valve Diagnostics
Component Location
Steering System Diagnosis and Test
General Information
Test Procedures and Adjustments
Steering System Diagnostics
Component Location
Operator's Cab
Operational Test
Test and Adjustments
Operation




