John Deere 643H 843H 740 840 Feller Buncher Diagnostic Operation Test Manual TM2235
Language: English
Format: PDF
Document: Diagnostic Operation Test Manual
Machine: Feller Buncher
Machine Model: 643H (SN. WC643HX882120–), 843H (SN. WC843HX882128–), 740 (SN. WC740X002154–), 840 (SN. WC840X002154–)
Pages: 624 Pages
Part Number: TM2235
Contents:
Foreword
Technical Information Feedback Form
General Information
Safety Information
General Specifications
Torque Values
Fuels and Lubricants
Operational Checkout Procedure
Operational Checkout Procedure
Engine
Theory of Operation
System Operational Checks
Diagnostic Information
Adjustments
Test
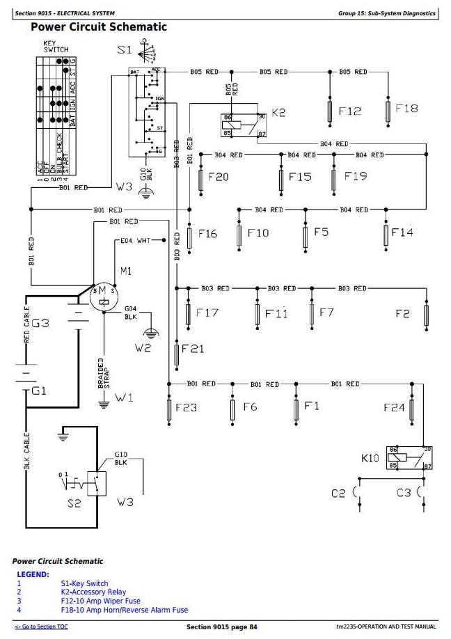
Electrical System
System Information
System Diagrams
Sub-System Diagnostics
Test
Power Train
Theory of Operation
Diagnostic Information
Adjustments
Test
Hydraulic System
Theory of Operation
Diagnostic Information
Adjustments
Test
Heating and Air Conditioning
Theory of Operation
System Operational Checks
Diagnostic Information
Adjustments
Test




