John Deere 653G Feller Buncher Diagnostic Operation Test Manual TM1868
Language: English
Format: PDF
Document: Diagnostic Operation Test Manual
Machine: Feller Buncher
Machine Model: 653G (SN. from 880060)
Pages: 674 Pages
Part Number: TM1868
Contents:
Foreword
Technical Information Feedback Form
General Information
Safety
General Specifications
Torque Values
Fuels and Lubricants
Operational Checkout Procedure
Operational Checkout Procedure
Engine
Theory of Operation
System Operational Checks
Diagnostic Information
Adjustments
Test
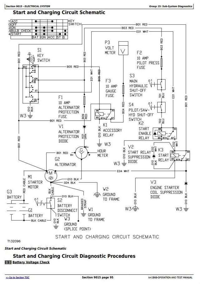
Electrical System
System Information
System Diagrams
Sub-System Diagnostics
Adjustments and Additional Information
Electrohydraulic Circuits
Power Train
Theory of Operation
System Operational Checks
Diagnostic Information
Adjustments
Hydraulic System
Theory of Operation
System Operational Checks
Diagnostic Information
Adjustments
Test
Air Conditioning System
Theory of Operation
System Operational Checks
Diagnostic Information
Adjustments
Test




