John Deere 655C 755C 622 632 Liebherr Crawler Loader Service Manual TM1945
Language: English
Format: PDF
Document: Service Manual
Machine: Liebherr Crawler
Machine Model: Liebherr Series 2 Machine Model 622, Liebherr Series 2 Machine Model 632, 655C, 755C
Pages: 655 Pages
Part Number: TM1945
Contents:
1 General Information
2 Special Tools, Application Guidelines
3 Technical Data - Maintenance Guidelines
4 Engine
5 Coupling and Splitter Box
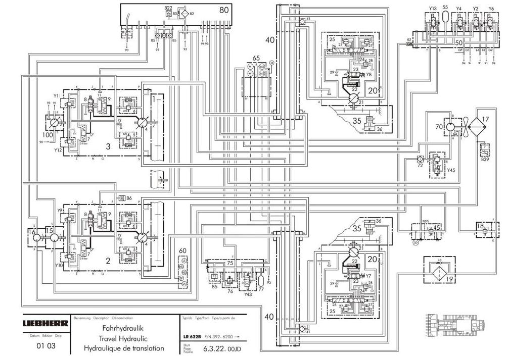
6 Travel Hydraulic
7 Working Hydraulic
8 Hydraulic Components
9 Electrical System
10 Electronic Control
11 Travel Gear
12 Track Components
13 Attachments - front
14 Attachments - rear
15 Main Frame - Add On Components
16 Tank Installation`s
17 Operators Platform, Heater, Air Conditioner
18 Special Attachments
19 Miscellaneous Informations




