John Deere 700H Crawler Dozer Diagnostic Operation Test Manual TM1858
Language: English
Format: PDF
Document: Diagnostic Operation Test Manual
Machine: Crawler Dozer
Machine Model: 700H
Pages: 922 Pages
Part Number: TM1858
Contents:
Foreword
Technical Information Feedback Form
General Information
Safety
General Specifications
Torque Values
Fuels and Lubricants
Operational Checkout Procedure
System Operational Checks
Engine
Theory Of Operation
System Diagnostic Information
Adjustments
Test
Electrical System
System Information
System Diagrams
Sub-System Diagnostics
References
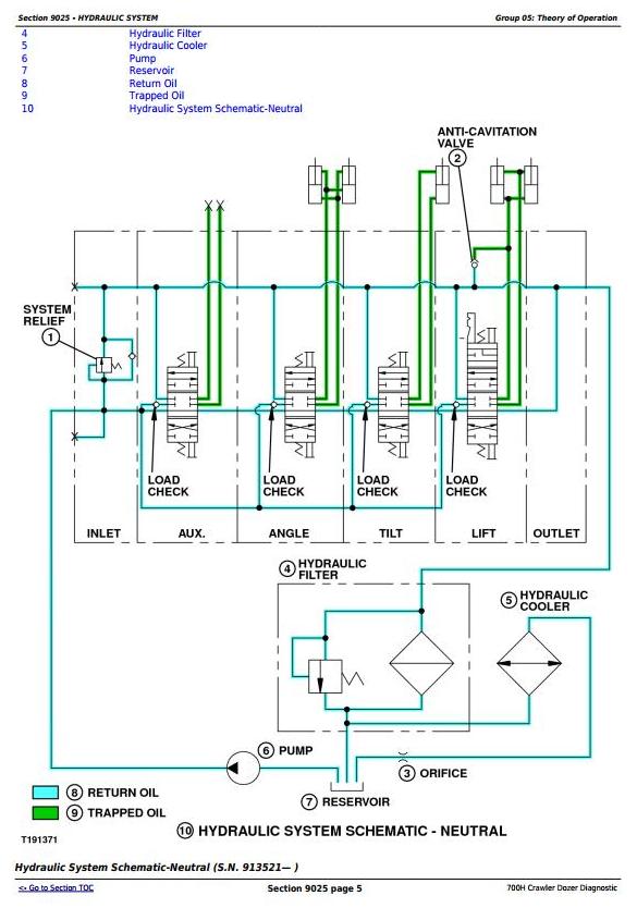
Hydraulic System
Theory of Operation
Diagnostic Information
Adjustments
Test
Hydrostatic System
Theory of Operation
Diagnostic Information
Adjustments
Test
Heating and Air Conditioning
Theory of Operation
Diagnostic Information
Adjustments
Test




