John Deere 744E 4WD Loader Diagnostic Operation Test Manual TM1454
Language: English
Format: PDF
Document: Diagnostic Operation Test Manual
Machine: Loader
Machine Model: 744E
Part Number: TM1454
Page: 720 Pages
Contents:
Foreword
Help!! Help!! Help!! Help!!
General Information
Safety
General Specifications
Torque Values
Fuels And Lubricants
Operational Checkout Procedure
Operational Checkout Procedure
Engine
Theory Of Operation
System Operational Checks
Diagnostic Information
Adjustments
Test
Electrical System
Electrical System
Power Train
Theory Of Operation
System Operational Checks
Diagnostic Information
Adjustments
Test
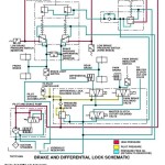
Hydraulic System
Theory Of Operation
System Operational Checks
Diagnostic Information
Adjustments
Test
Heating And Air Conditioning
Theory Of Operation
System Operational Checks
Diagnostic Information
Adjustments
Test




