John Deere 753G 608S Feller Buncher Diagnostic Operation Test Manual TM10280
Language: English
Format: PDF
Document: Diagnostic Operation Test Manual
Machine: Feller Buncher
Machine Model: John Deere 753G, Timberjack 608S (SN.from 134462)
Pages: 695 Pages
Part Number: TM10280
Contents:
Foreword
Technical Information Feedback Form
General Information
Safety
General Specifications
Torque Values
Fuels and Lubricants
Operational Checkout Procedure
Operational Checkout Procedure
Engine
Theory of Operation
Electronic Fuel System Operation
Electronic Control System Operation
Observable Diagnostics and Test
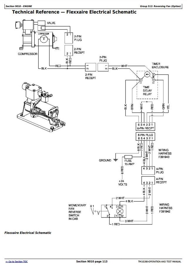
Reversing Fan (Option)
Electrical System
System Information
System Diagrams
Sub-System Diagnostics
References
Power Train
Theory of Operation
System Operational Checks
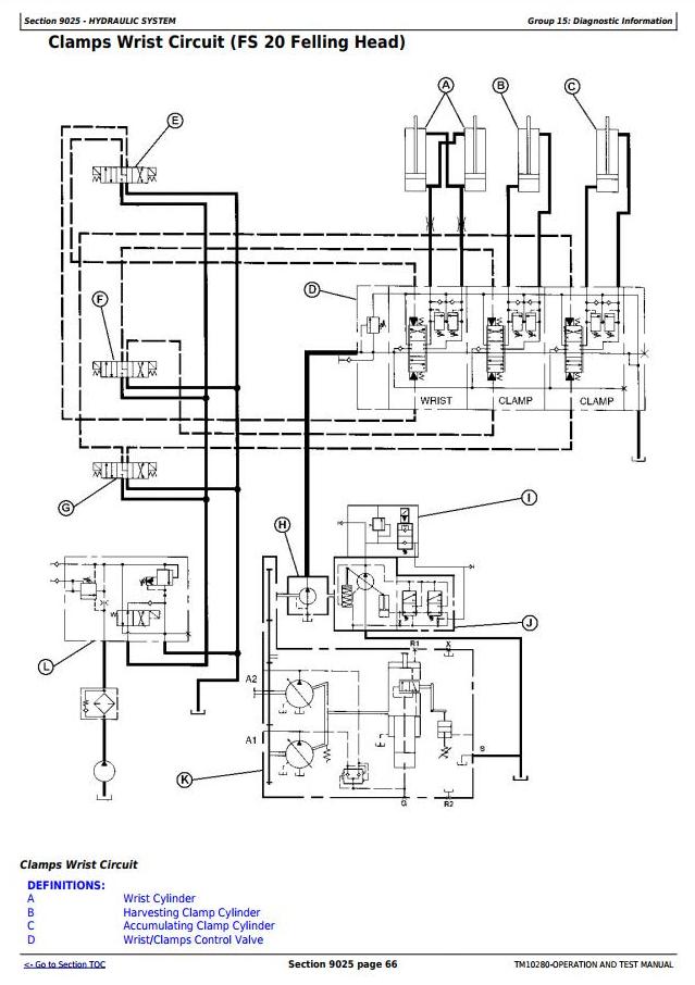
Diagnostic Information
Adjustments
Hydraulic System
Theory of Operation
Hydraulic System Setup Procedure
System Operational Checks
Diagnostic Information
Adjustments
Test
Air Conditioning System
Theory of Operation
System Operational Checks
Diagnostic Information
Adjustments
Test




