John Deere 7720 7820 7920 Tractor Operation Diagnosis Test Service Manual TM2025
Language: English
Format: PDF
Document: Operation Diagnosis Test Service Manual
Machine: Tractor
Machine Model: 7720, 7820, 7920
Pages: 5096 Pages
Part Number: TM2025
Contents:
Foreword
GENERAL
Safety
General Specifications
General References
DIAGNOSTIC TROUBLE CODES
ACU Code Diagnostics
ASU Code Diagnostics
ATC Code Diagnostics
CAB Code Diagnostics
CCU Code Diagnostics
ECU Code Diagnostics
FBC Code Diagnostics
HCU Code Diagnostics
ICU Code Diagnostics
PTF Code Diagnostics
PTI Code Diagnostics
PTQ Code Diagnostics
SCO Code Diagnostics
SCU Code Diagnostics
SFA Code Diagnostics
SSU Code Diagnostics
SUP Code Diagnostics
TEC Code Diagnostics
OBSERVABLE SYMPTOMS
Engines
Fuel and Air
Electrical
Control Units
AutoPowr / IVTIVT is a trademark of Deere & CompanyTransmissions
PowrQuad-Plus and AutoQuad-Plus Transmissions
Drive Systems
Steering and Brakes
Hydraulics
Operator Station
SYSTEM DIAGNOSIS
North American Lighting
European Lighting
Starting, Charging and Start Aid
CAN System Diagnosis
AutoPowr / IVTIVT is a trademark of Deere & CompanyTRANSMISSION
PowrQuad-Plus / AutoQuad-Plus Transmission
Differential Lock
MFWD
Front PTO
Rear PTO
Suspended Front Axle
Rear Brake
Steering
Front Brake System Diagnosis
Hydraulic Trailer Brake System Diagnosis
Air Trailer Brake System Diagnosis
AutoTrac System
Hydraulic System Diagnosis
Rear Electrohydraulic SCV System Diagnosis
Mid-Stack Electrohydraulic SCV System Diagnosis
Rear Hitch System Diagnosis
Front Hitch System Diagnosis
Mid-Stack Mechanical SCV System Diagnosis
ClimaTrak™ (ATC)
Active Seat
Manual Seat
Manual Air Conditioning
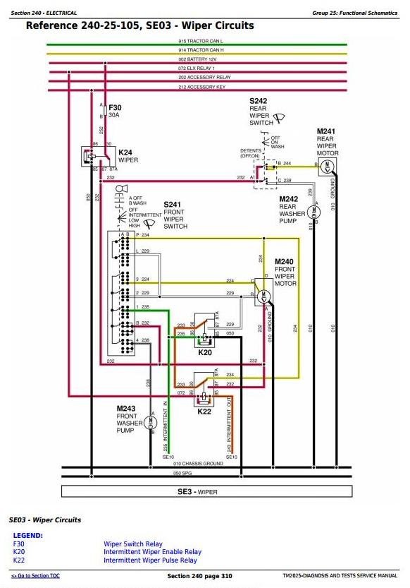
Wiper System
Heated Seat
ENGINES
General Information
Operational Checks
Test And References
Engine System Theory of Operation
Schematics and Diagrams
FUEL AND AIR
Fuel and Air Theory of Operation
ELECTRICAL
Load Center Fuses and Relays
Operational Checks
Test and Adjustments
Theory Of Operation
Functional Schematics
Connector Information
CONTROL UNITS
General References
Test and Adjustments
ACU
ASU
ATC
CAB
CCU
FBC
HCU
ICU
PTF
PTI
PTQ
SCO
SCU
SFA
SSU
SUP
TEC
AutoPowr / IVT TRANSMISSION
General Information
Operational Checks
Test And Procedure References
AutoPowr / IVT Theory of Operation
AutoPowr / IVTIVT is a trademark of Deere & CompanyTransmission Schematics and Diagrams
PowrQuad-Plus and AutoQuad-Plus Transmission
General Information
Operational Checks
Test and Adjustments
PowrQuad-Plus and AutoQuad-Plus Theory of Operation
Schematics and Diagrams
DRIVE SYSTEMS
Preliminary And Operational Checks
Test References
Theory Of Operation
Schematics and Diagrams
STEERING AND BRAKES
Preliminary Checks
Preliminary And Operational Checks
Test And Adjustments
Theory Of Operation
Schematics and Diagrams
HYDRAULICS
General References
Operational and Preliminary Checks
Test and Adjustments
Theory Of Operation
Schematics and Diagrams
OPERATOR STATION
Preliminary Checks
Operational Checks
Test and Adjustments
Theory Of Operation
Schematics and Diagrams
SERVICE TOOLS
Dealer Fabricated Tools
Service Tools and Kits




