John Deere 9230 9330 9430 9530 9630 4WD Articulated Tractor Repair Manual TM2267
Language: English
Format: PDF
Document: Repair Manual
Machine: Articulated Tractor
Machine Model: 9230, 9330, 9430, 9530, 9630
Pages: 1851 Pages
Part Number: TM2267
Contents:
Foreword
Dealer Predelivery Information Form
General Information
Safety
General Information
Engine
Component Removal and Installation
Engine Repair
Fuel, Air, and Cooling Systems
Diesel Fuel System
Air Intake and Exhaust Systems
Engine Cooling System
Oil Coolers
Electrical
Connectors
Wiring Harness Routings
Charging Circuit
Starting Circuit
Relays, Fuses, Solenoids, and Switches
Monitoring Systems and Sensors
Armrest Control
Implement and Accessory Connectors
Convenience and Accessory Components
18-Speed Power Shift Transmission
Component Removal and Installation
In Tractor Repair
Transmission Repair
Transmission Cleanup
Mechanical Shift Transmission (MST)
Component Removal and Installation
Transmission Oil Filter Relief Valve Housing
Transmission Control Valve Housing
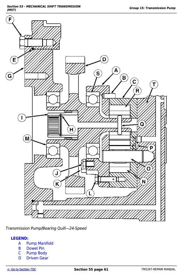
Transmission Pump
Transmission Front Cover
Hi-Lo Clutch and Brake
Hi-Lo Planetary
Spacer Housing
Traction Clutch
Transmission Gear Drives
Transmission Cleanup
Shift Levers and Linkage
Drive Systems
Component Removal and Installation
Engine Coupler
Drive Shafts
PTO Clutch
PTO Clutch Valve
PTO Drop Box
Axles
Component Removal and Installation
Repair Preparation
Input Housing
Differential
Final Drives
Brakes
Double Reduction Axles
Component Removal and Installation
Repair Preparation
Input Housing
Differential
Final Drives
Brakes
Steering and Brakes
Steering Column
Steering Control Valve
Steering Cylinders
Brakes
Secondary Steering (Western European Tractor)
Hydraulics
Component Removal and Installation
Hydraulic System Repair
Hydraulic Pump
Axle Lubrication Pumps
Filter Housings and Control Valves
Hitch Valve, Selective Control Valves, and Couplers - Early Tractor
Hitch Valve, Selective Control Valves, and Couplers-CAN Controlled
High-Flow Selective Control Valve-Scraper
Hitch
Miscellaneous
Hood and Side Panels
Heavy-Duty Wheels
Operator Station
Component Removal and Installation
Heating, Ventilating, and Air Conditioning (HVAC)
Air Conditioning System
Air Suspension Seat
ACTIVE SEAT™
Armrest
Cab Door and Windshield
Hinge and Gudgeon
Hinge
Gudgeon
Dealer Tools
Fabricated Tools
Essential and Recommended Tools




