John Deere Excavator 690E LC Operation Test Manual TM1508
Language: English
Format: PDF
Document: Operation Test Manual
Machine: Excavator
Machine Model: 690ELC
Pages: 790 Pages
Part Number: TM1508
Contents:
Foreword
Technical Information Feedback Form
General Information
Safety
General Specifications
Torque Values
Fuels And Lubricants
Operational Checkout Procedure
Operational Checkout Procedure
Engine
Theory Of Operation
System Operational Checks
Diagnostic Information
Adjustments
Test
Electrical System
System Information
System Diagrams
Sub-System Diagnostics
References
Power Train
Theory Of Operation
System Operational Checks
Diagnostic Information
Adjustments
Test
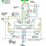
Hydraulic System
Theory Of Operation
System Operational Checks
Diagnostic Information
Adjustments
Test
Air Conditioning System
Theory Of Operation




