John Deere LA100 LA110 LA120 LA130 LA140 LA150 Riding Lawn Tractor Diagnostic Repair Technical Manual TM2371
Language: English
Format: PDF
Document: Diagnostic Repair Technical Manual
Machine: Riding Lawn Tractor
Machine Model: LA100, LA110, LA120, LA130, LA140, LA150
Pages: 392 Pages
Part Number: TM2371
Contents:
Manual Description
Specifications and Information
Engine - Gas
Engine - V-Twin
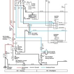
Electrical
Power Train - Gear
Power Train - Hydrostatic
Steering
Brakes
Attachments
Miscellaneous




