Nissan F04G40V to F04D50V Service Manual SM1EM-F04G0
Size: 20.6 MB
Machine: Forklift
Machine Model:
FO4G4OV FO4G4OHV
F04G45VFO4G5OV
FO4D4OV FO4D4OHV
F04D45V FO4D5OV
Publication Date: 2001
Page: 696 Pages
Publication Number: SM1EM-F04G0
The Bookmarks of Nissan F04G40V to F04D50V Service Manual:
Brake System
Cooling System
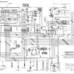
Electrical System
F04 Back Cover
Front Axle & Reduction Differential
General Information
GM4.3LiterV6GasolineEngineService Manual.pdf
Group Index
How to Read this Manual
F04GAndF04D SM HydraulicSys
Mast & Forks
Options
Powershift Transmissions
Power Train
Rear Axle
S6SDieselEngineService Manual.pdf
Safety
Service Data
Steering System
#More Product: Nissan Forklift Operatior, Parts, Service Manual


