Takeuchi TB007 Operators Parts Workshop Manual
Size: 22.0 MB
Language: English, French
Document: Parts Manual,Workshop Manual,Operators Manual
Machine: Excavator
Machine Model: TB007
Contents:
TB007 Parts Manual (184 Pages)
TB007 Operators Manual OB4-104F0 FR (80 Pages)
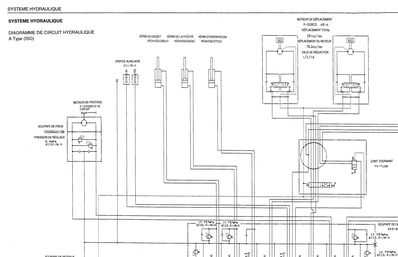
TB007 Workshop Manual WB4-101F1 FR (232 Pages)




